
Our automated airflow & pressure test rig is a professional-grade fan testing solution engineered in compliance with the AMCA 210 standard. Designed for precise performance evaluation of various cooling fans and blowers, this system delivers fully automated, high-precision measurements of airflow (CFM) and static pressure parameters.
Item No :
JX-DWT1000Testing Standards :
ANSI/AMCA 210-07Airflow Range :
2.9~1000CFM
JX-DWT1000 automated airflow & pressure test rig performs comprehensive testing for a wide range of fans and blowers, precisely measuring airflow, static pressure, speed (RPM), and impedance. It automatically generates critical performance data—including P-Q, SRC, and RQ curves—to ensure a complete performance evaluation.
Powered by a fully automated measurement process, the system significantly enhances testing efficiency and data consistency, making it an indispensable tool for R&D, Quality Control (QC), and Performance Verification.






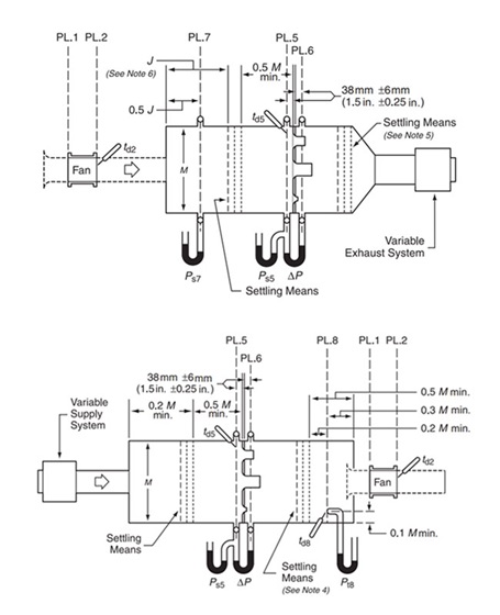
Understand the core measurement technology and working principle of the airflow test stand.

The blower and fan performance test bench primarily uses a differential pressure wind tunnel to measure airflow, utilizing a combination of multiple flow nozzles for testing. The nozzles are automatically blocked using cylinders, and flow-straightening screens are installed before and after the nozzles. Airflow is measured using the multi-nozzle combination method.
Flow Calculation Formula:
Single nozzle flow: QN = Cd × Un × An
Multiple nozzle combination flow: QT = ∑QN
Design Standards:
Designed and manufactured according to the following standards:
AMCA 210-07, GB/T1236-2000, ISO5801-1997, BS848, DIN 24163, JIS B 8330-1981
| Model | JX-WT18 | JX-WT60 | JX-WT250 | JX-WT1000 | JX-WT5000 |
|---|---|---|---|---|---|
| Standard | AMCA210-07 | ||||
| Airflow (CFM) | 0.02~18 | 1.0~95 | 2.4~330 | 2.9~1000 | 100~5000 |
| Pressure (mmAq) | 0~200 | 0~200 | 0~200 | 0~200 | 0~200 |
| Maximum Test Object Opening (mm) | 80×80 | 100×100 | 300×300 | 300×300 | 600×600 |
| Thermal Transmission Test Section / RQ Test | - | - | Optional Items | - | - |
| High Static Pressure Throttling Valve | - | - | Included Items | - | - |
| Multi-Fan Test Module | - | - | Optional Items | - | - |
| PWM Signal Generator | - | - | Included Items | - | - |
| Axial Force and Torque Resistance Measurement | - | - | Optional Items | - | - |
| Dimensions (L × W × H, mm) | 1700×1000×1680 | 1600×1100×1850 | 2300×1400×2130 | ||
| Power Supply | AC220V,5A, Single-phase | AC220V,5A, Single-phase | AC220V,5A, Single-phase | AC380V,20A, Three-phase | AC380V,20A, Three-phase |
1. Comprehensive Fan Testing: Engineered to test a wide variety of cooling and ventilation devices, including:
2. Laboratory Research Tool:
Beyond industrial testing, this rig serves as an ideal tool for Fluid Dynamics Research. It conducts laboratory-grade airflow measurements under variable conditions, delivering precise and reliable aerodynamic performance data.


Leave A Message
Scan to Wechat/Whatsapp :